欢迎来到东莞市新亿科电子科技有限公司正弦变频器网站!
网站地图
扫一扫微信咨询
全国咨询热线:
13922952859
网站首页
关于正弦
产品中心
新闻动态
应用案例
故障代码
资料下载
售后服务
联系我们
产品中心
PRODUCT CENTER
通用变频器
专用变频器
伺服电机
联系热线
13922952859
微信号:TEL13922952859
手 机:13922952859
邮 箱:1846059898@qq.com
地 址:广东省东莞市长安镇长安振安中路332号
伺服电机
您的位置:
主页
>
产品中心
>
伺服电机
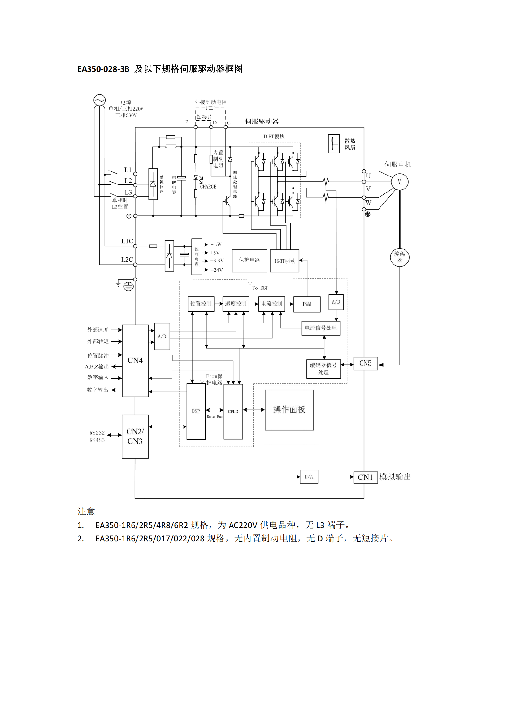
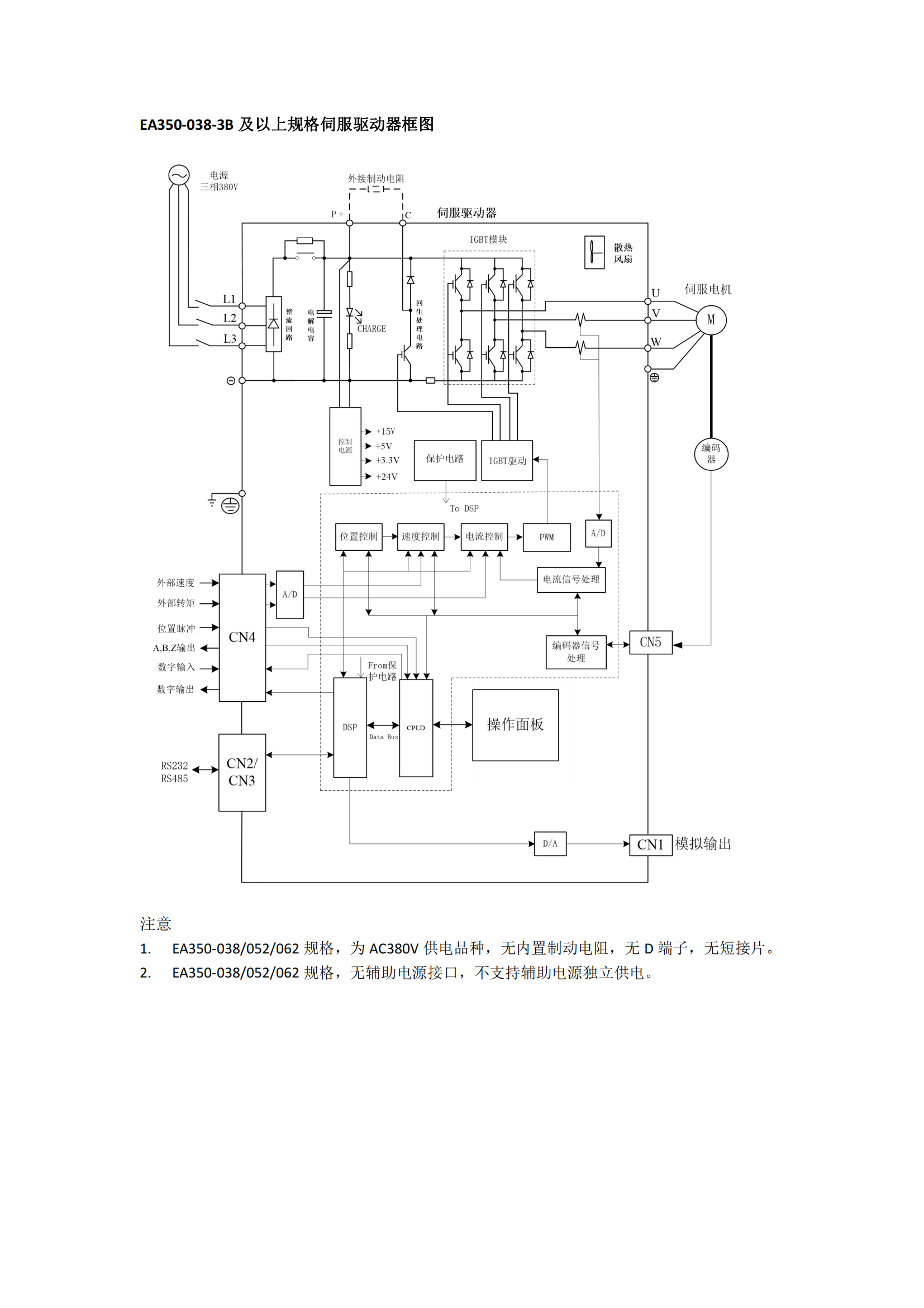
EA350系列高性能伺服系统
...
咨询热线:
13922952859
立即咨询
产品详情
上一篇:
EA190脉冲型伺服
下一篇:
暂无
产品推荐
EA350系列高性能伺服系统
EA190脉冲型伺服
EA180伺服驱动器
在线客服
服务热线
服务热线
13922952859
微信咨询
返回顶部