质量保证
坚持技术领先和产品创新战略,秉承“因技术,得品质,以服务”的理念
五星服务支持
100多家联保服务单位遍布全国,向客户提供专业便捷的服务
种类规格齐全
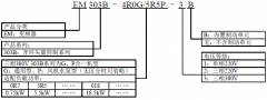
变频器、一体化专机、伺服系统产品和系统解决方案
一站式服务
我们一站式为您提供变频器,产品调试,安装等服务需求
价格保证
产品保证原厂正品,质优价廉,服务好,请放心采购企业优势
Advantage
专业生产变频器和伺服
专注于工业自动化领域电机驱动和控制系统产品的研发、生产和销售;目前在深圳、武汉、无锡建造了研发、生产和服务基地,员工超过500人
先进的生产设备
公司拥有先进的生产加工设备以及严格的管理体系,专业的技术和生产人员
大面积的厂房仓库
公司工厂仓库占地面积大,产品生产量高,库存产品齐全;欢迎各界采购商朋友莅临参观、指导和业务洽谈。
完善的售后服务
我们一直坚持“以服务争业务、以品质创品牌”为宗旨;工艺精湛、品质优良、贴心服务新闻动态
News
整流电路:将50HZ交流电整流成直流电。 变频电路:将整流后的直流电逆变成频率可变的交流电。 控制部分:控制逆变电路输出的交流电的频率。 保护电路:对过流缺相的...…
查看详情
一、PLC中的三大量 PLC中无非就是三大量:开关量、模拟量、脉冲量。只在搞清楚三者之间的关系,你就能熟练的掌握PLC了。 1、开关量也称逻辑量,指仅有两个取值...…
查看详情
变频器引起的干扰的解决方法: ①采用软件抗干扰措施:具体来讲就是通过变频器的人机界面下调变频器的载波频率,把该值调低到一个适当的范围。如果这个方法不能奏效,那么...…
查看详情
变频器一般的安装环境要求:最低环境温度-5℃,最高环境温度40℃。大量研究表明,变频器的故障率随温度升高而成指数的上升,使用寿命随温度升高而成指数的下降,环境温...…
查看详情
如图。由电流传感器来的IU、IV、IW输出信号,静态值为0V,动态时为交变电压信号(含负电压),为MCU输入端所不允许。第一级检测电路,即承担将输入信号置换成0...…
查看详情
帮 助 在什么情况下会造成伺服电机抖动?如何解决这些伺服电机抖动带来的问题?方法是怎么解决的?下面整理一些抖动的原因进行分析讲解: 01 当伺服电机在零速时发生...…
查看详情
#伺服驱动器# 伺服驱动器(servo drives)又称为伺服控制器、伺服放大器,是用来控制伺服电机的一种控制器,其作用类似于变频器作用于普通交流马达,属于伺...…
查看详情合作客户
Cooperative client









订购流程
Ordering Process



TAG标签 tag